Hallicrafters S85 Manual
Ow Ff 4 T Antique Radio Classified Radio Xxxiv A R C The
Hallicrafters S 85 After Restoration Youtube
Latest Products Tagged Antenna Tuning Unit Mullard Magic
Https Www Americanradiohistory Com Archive Antique Radio Classified 1980s Arc 1989 03 Pdf
Hallicrafters Sx 140 Receiver 215 00 Picclick
Https Www Americanradiohistory Com Archive Antique Radio Classified 1980s Arc 1989 03 Pdf
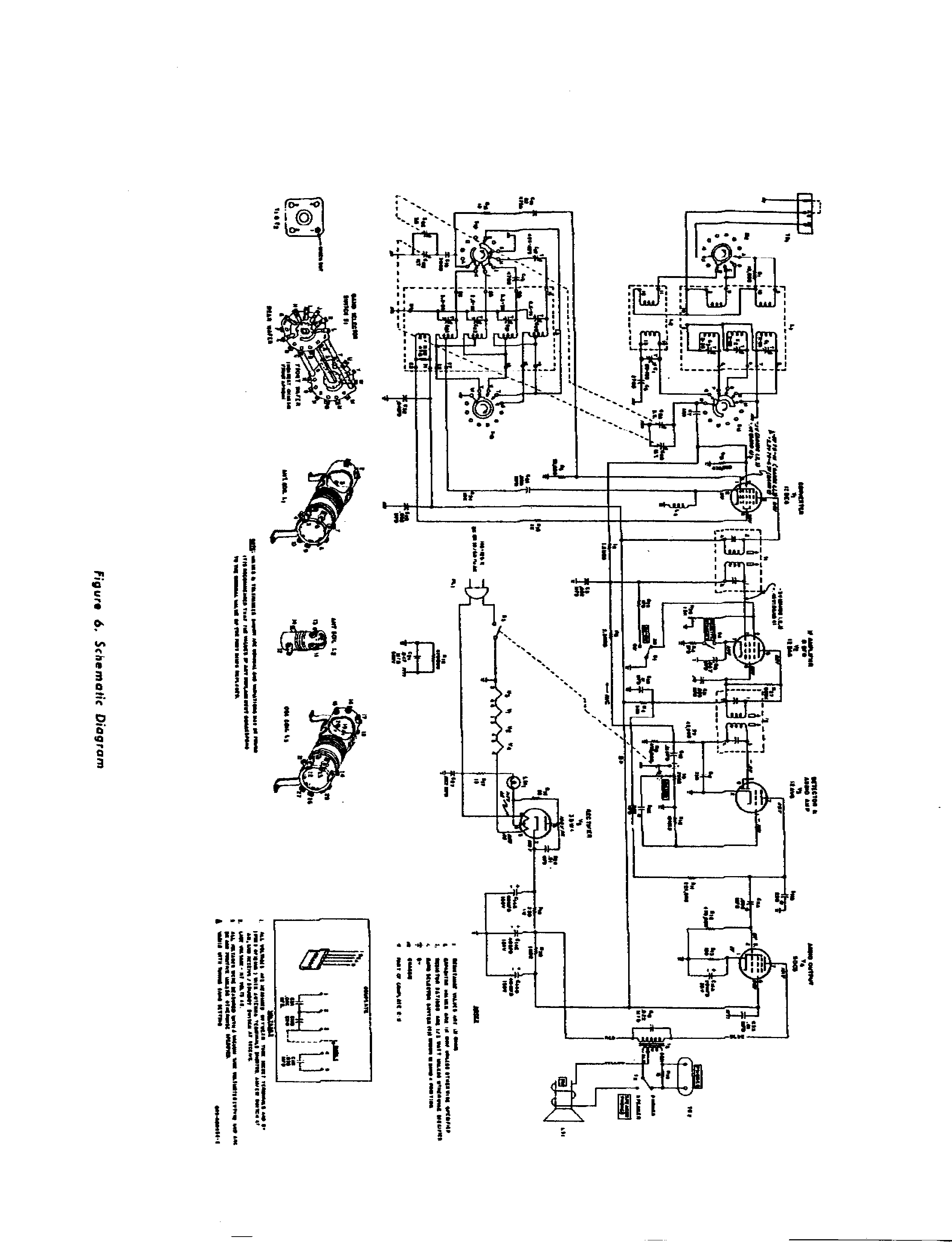
Http Bitsavers Trailing Edge Com Communications Hallicrafters S 85 094 901347 E Hallicrafters S 85 S 85u Mark 1a 1b Operating And Service Instructions Feb1958 Pdf
09 September 1991 Erie Canal Federal Communications Commission
Adjusting Hallicrafters Sx 85 Main Dial And Band Spread Position
Hallicrafters For Sale In Uk 69 Used Hallicrafters
Https Nanopdf Com Download Popular Electronics American Radio History 5b31017a76190 Pdf
Hallicrafters Service And Instruction Manuals Cdrom Pdf
Http Docshare02 Docshare Tips Files 26589 265890029 Pdf
Hallicrafters Service And Instruction Manuals Cdrom Pdf


0 Response to "Hallicrafters S85 Manual"
Post a Comment